
可对温度、压力、液位、速度等测量信号进行三路同时测量显示控制,使测量值的显示更为清晰直观。人性化操作方式.防水硅胶按键,防触碰保护按键,阻燃ABS外壳,镜面PVC面板,坚固、防水、防尘、防刮。
详细说明
SWP-F系列三回路智能数字显示控制仪性能特点:
⊕可对温度、压力、液位、速度等测量信号进行三路同时测量显示控制,使测量值的显示更为清晰直观。
⊕卓越的性能,全新的结构,友好的界面,全可切信号输入,多种输出方式选择。
⊕人性化操作方式.防水硅胶按键,防触碰保护按键,阻燃ABS外壳,镜面PVC面板,坚固、防水、防尘、防刮。
⊕先进的SMT生产工艺, 模块化设计模式, 全开放系统参数,光柱百分比同时显示,通道运算功能。
⊕高亮度LED数码显示,高速、高精度测量,高可靠、高稳定性,高强度精致外观。
⊕EMC抗干扰能力3级,耐压,抗振动。
◆技术参数
|
商 标 |
型 号 |
|
|
SWP- |
F831/ F833、F931/ F933、F431/F433系列 |
|
|
输入信号 |
模 拟 量 直流电 流:0~10mA、4~20mA; 直流电 压:0~5V、1~5V |
|
|
输出信号 |
模拟量输出 直流电流0~10mA、4~20mA(、(负载能力≤500W) 波特率300~9600bps |
|
|
特 性 |
测量范围 -1999 ~ 9999 字 采样时间 0.25秒 温度补偿 热电偶外接冷端补偿
耐 压 2000VAC50/60Hz 分钟, |
|
|
使用环境 |
环境温度 -10~50℃ (未结冰状态),环境湿度 35~85%RH ,储存温度-20~60℃ |
|
|
SWP- |
F831/F833(横式) |
F831/F833/ -S系列(竖式) |
|
仪表外形 |
|
|
|
外形尺寸 |
宽×高×深:160×80×118mm |
宽×高×深:160×80×118mm |
|
开孔尺寸 |
152×77 mm |
152×77 mm |
|
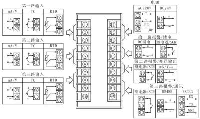
接线图 |
|
|
|
SWP- |
F431/F433系列(横式) |
F431/F433-S系列(竖式) |
|
仪表外形 |
|
|
|
外形尺寸 |
宽×高×深:96×48×118mm |
宽×高×深:48×96×118mm |
|
开孔尺寸 |
94×46 mm |
46×94 mm |
|
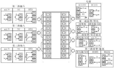
接线图 |
|
|
|
SWP- |
F931/F933系列 |
|
|
仪表外形 |
|
|
|
外形尺寸 |
宽×高×深:96×96mm×118mm |
|
|
开孔尺寸 |
94×94mm |
|
|
接线图 |
|
|
◆SWP-F系列三回路智能数字显示控制仪型谱表

*注1:通讯、输出、馈电功能节点数≤3个。
★输出方式
|
选型代码 |
0 |
1 |
2 |
3 |
4 |
5 |
6 |
7 |
8 |
9 |
|
输出方式 |
无输出 |
继电器 |
4~20mA |
0~10mA |
1~5V |
0~5V |
SCR输出 |
SSR输出 |
特殊规格 |
SOT输出 |
★06—可控硅过零触发脉冲输出,07—电压控制固态继电器输出,09—双向可控硅输出








